Prądnica-opracowanie

Nasza ocena:

3
Pobrań: 84
Wyświetleń: 1085
Komentarze: 0
Notatek.pl

Pobierz ten dokument za darmo

Podgląd dokumentu
Prądnica-opracowanie - strona 1 Prądnica-opracowanie - strona 2 Prądnica-opracowanie - strona 3

Fragment notatki:

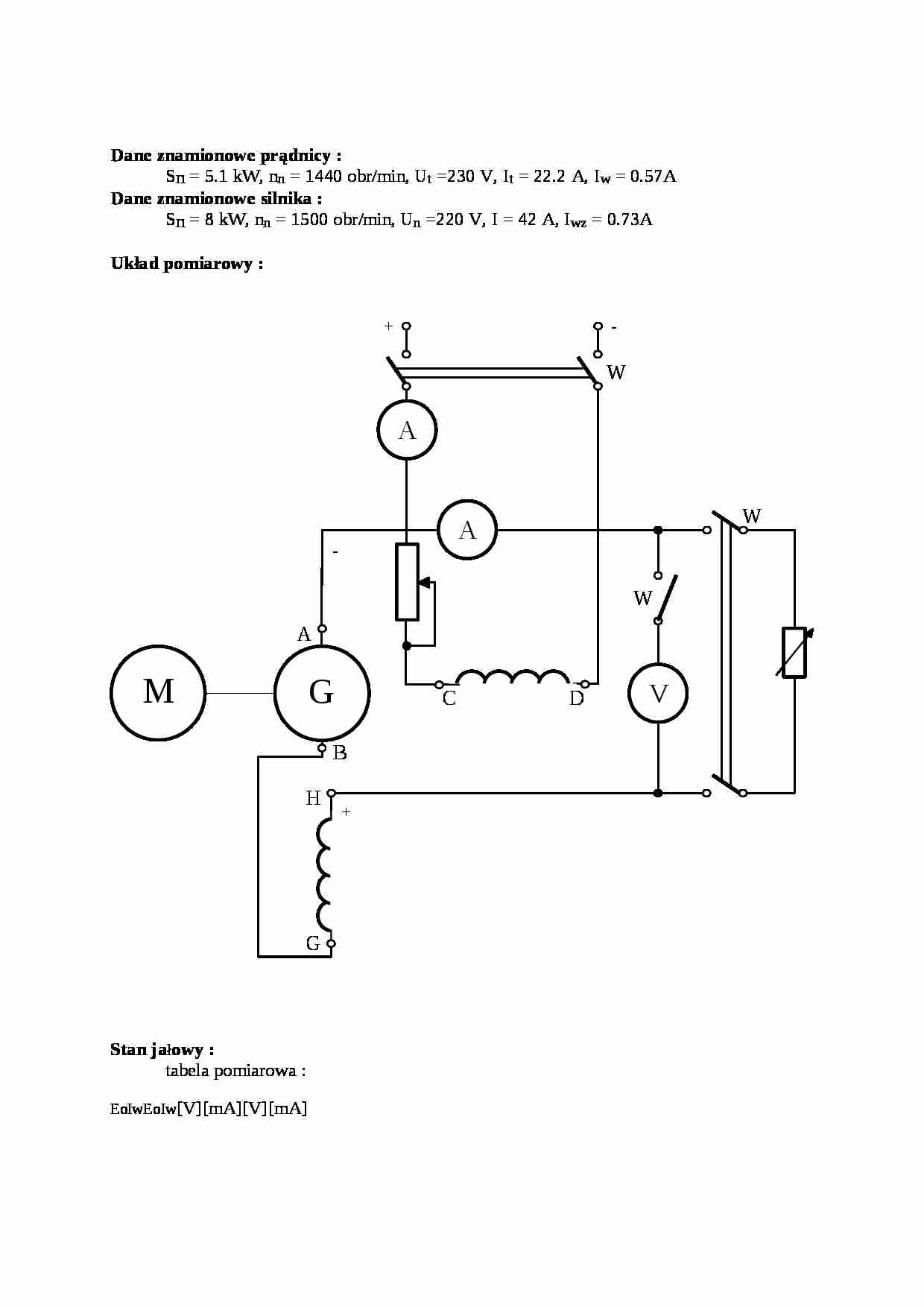
Dane znamionowe prądnicy :
Sn = 5.1 kW, nn = 1440 obr/min, Ut =230 V, It = 22.2 A, Iw = 0.57A Dane znamionowe silnika :
Sn = 8 kW, nn = 1500 obr/min, Un =220 V, I = 42 A, Iwz = 0.73A Układ pomiarowy :
S
t
a
n
j
a
ł
o
w
y
:
t
a
b
e
l
a
p
o
m
i
a
r
o
w
a
:
E
o
I
w
E
o
I
w
[
V
]
[
m
A
]
[
V
]
[
m
A
]
UU12025057019.5212455303658235
500
60
106
225
455
80
140
215
415
100
180
200
370
120
220
175
330
140
265
165
290
155
300
150
255
165
345
120
215
190
385
105
170
200
420
90
140
215
460
70
105
230
500
50
67
240
540
30
30
250
570
14
0
260
640
Procentowy udził amperozwoi szczeliny i żelaza w amperozwojach biegu jałowego
Iw = 0.408 A ; IwFe = 0.094 A ; Iwon = 0.502 ;
kn = 0.23 - maszyna słabo nasycona Pomiar charakterystyki zewnętrznej :
tabela pomiarowa :
U
I
[V]


(…)

… wartościach napięć . Kolejną przebadaną charakterystyką była charakterystyka zewnętrzna . Na podstawie otrzymanego wykresu obliczyliśmy procentowy spadek i wzrost napięcia przy obciążeniu ,którego widać, że procentowy spadek napięcia wynosi 21.7 % i przewyższa procentowy wzrost napięcia równy 13 %. Na podstawie pomiaru charakterystyki obciążenia otrzymaliśmy dwie krzywe dla dwóch wartości prądu twornika . Widać z nich , że wyższa charakterystyka odpowiada mniejszej wartości prądu twornika , natomiast z charakterystyki dla prądu znamionowego otrzymaliśmy punkt do konstrukcji trójkąta charakterystycznego . Jest to pierwszy punkt , leżący na osi poziomej . Dwie kolejne charakterystyki , czyli ch-ka zwarcia i ch-ka regulacji zachowują się poprawnie dla tego typu maszyny . Ostatnią czynnością wykonaną…
… spadkowi napięcia jest równy:
Dla naszego układu spadek Usz = 2V, I = 22 A, Rtw = 0.71 Ezwn = In*Rtw + Usz = 22*0.71 + 2 = 17.8 V Uwagi i wnioski :
W przeprowadzonym ćwiczeniu badaliśmy prądnicę obcowzbudną prądu stałego . Ćwiczenie rozpoczęliśmy od przebadania biegu jałowego maszyny , na podstawie którego wyznaczyliśmy procentowy udział amperozwoi szczeliny i żelaza w amperozwojach biegu jałowego…
... zobacz całą notatkę



Komentarze użytkowników (0)

Zaloguj się, aby dodać komentarz